寒冬远去,春意渐浓。美好的三月,通用环保集团-平凉市崇信县锦屏镇污水处理厂建设项目施工现场如火如荼,本项目是我公司进入甘肃地区工业废水领域的典型工程,自2023年11月份中标以来,公司领导高度重视,克服施工周期短,春节假期及气候影响大等不利因素,全体参建人员以昂扬的姿态和饱满的热情投身于施工一线,目前项目已进入最后的施工冲刺阶段,为第二季度如期调试打下坚实基础。

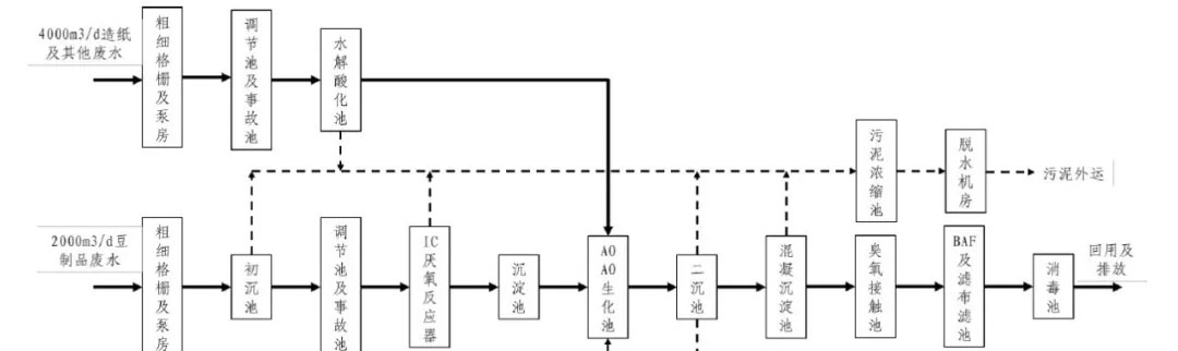
崇信县锦屏镇污水处理厂建设项目位于锦屏镇马沟村,厂区规划占地70亩,远期总处理能力1.2万m³/d,分两期建设。本次设计为一期工程,污水处理能力为0.6万m³/d(造纸废水0.4万m³/d,豆制品废水0.2万m³/d),主要处理构筑物土建建设规模按0.6万m³/d建造,部分附属建构筑物按远期1.2万m³/d建造,配套设备规模按0.6万m³/d购置安装。出水设计值为《城镇污水处理厂污染物排放标准》(GB18918-2002)一级A标准。
工艺流程

=========================================================================


3月17日,平凉市市长、崇信县县委书记、住建局、环保局等相关局办领导到污水处理厂项目现场实地调研。


每天班前安全晨会


每周总包总公司组织相关部门到现场检查安全、质量、进度情况









现场施工进展情况


3月28日,通用环保集团董事长张董莅临现场检查指导工作